Stropný vykurovací systém v administratívnej budove
Jedným z progresívnych riešení techniky prostredia je aplikácia systémov nízkoteplotného vykurovania, respektíve vysokoteplotného chladenia (NTV/VTCH) zabudovaných do stavebnej konštrukcie stropu. Ide o veľkoplošný sálavý systém, pri ktorom je podiel sálavej a konfekčnej zložky až 80 % : 20 %. Pri aplikácii systémov NTV/VTCH je dôležitý správny návrh, ktorý musí zodpovedať požiadavkám noriem, aby nevznikala lokálna tepelná nepohoda na žiadnej časti ľudského tela.
Objekt administratívnej budovyObjekt administratívnej budovy sa nachádza v Bratislave. Budova pozostáva z dvoch podzemných a desiatich nadzemných podlaží. Má jednoduchý štvorcový tvar s rozmerom približne 70 m, v strede sa nachádza štvorcové átrium s rozmerom 40 m. Fasáda je dvojitá a transparentná, zabezpečuje akustickú a protiveternú ochranu. Átrium je zastrešené membránovou konštrukciou s rozmermi 40 × 40 m, ktorú tvoria vankúše z priehľadnej fólie. Tie sa permanentne plnia vzduchom a sú napnuté na oceľovej lanovej konštrukcii.
Výroba tepla – zdroje tepla
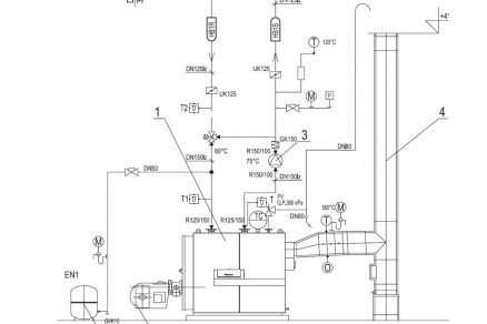
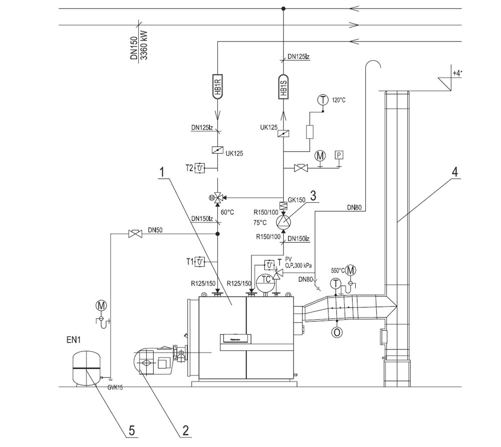
Na deviatom nadzemnom podlaží budovy sa nachádza kotolňa II. kategórie s tromi plynovými kotlami Viessmann Vitoplex 100 – 1120. Maximálny výkon jedného kotla je 1 120 kW. Účinnosť spaľovania pri (75/60 °C) je 94 %. Navrhovaný teplotný spád v kotlovom okruhu je 70/35 °C. Vykurovací systém tvoria samotné vetvy k teplovzdušným jednotkám, podlahovým konvektorom a k stropnému vykurovaniu. Kotlová vykurovacia voda je z rozdeľovača v kotolni na deviatom podlaží vedená do strojovne v suteréne, kde sa nachádza združený rozdeľovač a zberač. Z rozdeľovača a zberača sa teplonosná látka vedie jednou vetvou k štyrom doskovým výmenníkom tepla, ktoré slúžia štyrom vetvám stropného vykurovania. Vetvy prislúchajú štyrom zónam, na ktoré je budova rozdelená v závislosti od orientácie na svetové strany. Schéma zapojenia jedného zdroja tepla v kotolni na deviatom podlaží je znázornená na obr. 1.
Obr. 1 Schéma zapojenia zdroja tepla v kotolni na deviatom podlaží
1 – plynový kotol Viessmann Vitoplex (100 – 1120), 2 – pretlakové horáky Weishaupt G7/1, 3 – kotlové obehové čerpadlo, 4 – komínové teleso DN500, 5 – expanzná nádoba
Opis distribúcie tepla a vykurovacej sústavy
Vykurovací stropný systém je koncipovaný osobitne pre každú zónu budovy v závislosti od jej orientácie na svetové strany. Ide o pás panelov najbližšie k transparentným konštrukciám. Tento systém je regulovaný z rozdeľovača, ktorý sa nachádza v strojovni. Na rozdeľovač sú samostatne napojené štyri vetvy so samostatnými čerpadlami.
Opis systému odovzdávania tepla
V budove tvorí odovzdávací systém stropné vykurovanie, ktoré je dimenzované na teplotný spád 40/37 °C v zimnej prevádzke. Stropné panely tohto hybridného systému odovzdávania tepla alebo chladu sú umiestnené pri transparentných konštrukciách. Stropný systém len na chladenie tvoria stropné pásy v stredných častiach miestností. V stropných paneloch je zalisovaná meandrovitá medená rúrka s priemerom 8 a 12 mm. Stropný sálavý panel je zobrazený na obr. 2.
Obr. 2 Stropný sálavý panel
Na obr. 3 je zachytený strop jednej z kancelárií spolu s termovíznou snímkou.
Obr. 3 Stropný sálavý panel spolu s termovíznou snímkou
Posúdenie tepelného režimu stropného vykurovania
Na základe tepelného stavu zisteného v priestoroch sa určilo rozmiestnenie meracích miest na 3. NP a 8. NP vo všetkých štyroch rohoch budovy vo vzťahu k možným kombináciám polohy a činností zamestnancov, ktorí sa v miestnostiach pohybujú. Na obr. 4 je pohľad na budovu ústredia SLSP z Tomášikovej ulice s vyznačenými meracími miestami. Ďalšie dve meracie miesta sa nachádzajú na rovnakých podlažiach na rohoch budovy JZ/SZ. Na obr. 5 je znázornený pôdorys 3. NP spolu s kanceláriami, v ktorých sa realizovali merania tepelného stavu spolu s meraniami sálavého toku stropných panelov a termovíznym posúdením sálavých panelov. Na obr. 6 je znázornený pôdorys 8. NP spolu s kanceláriami, v ktorých sa realizovali merania tepelného stavu spolu s meraniami sálavého toku stropných panelov a termovíznym posúdením sálavých panelov.
Obr. 4 Budova ústredia SLSP, miesta meraní
Obr. 5 Pôdorys 3. NP s vyznačením kancelárií, v ktorých sa uskutočnili merania.
Obr. 6 Pôdorys 8. NP s vyznačením kancelárii, v ktorých sa uskutočnili merania.

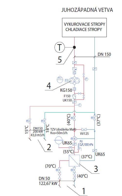
Na obr. 7 je znázornená schéma juhozápadnej vetvy vykurovania a chladenia v strojovni suterénu. Vo veľkoplošných kanceláriách na 3. NP (+3.1.71, +3.1.46, +3.1.64, +3.1.54), veľkoplošných kanceláriách na 8. NP (+8.1.01, +8.1.61) a menších manažérskych kanceláriách na 8. NP (+8.1.36, +8.1.47) administratívnej budovy sa podľa objektívnych faktorov zaznamenala vnútorná tepla prostredníctvom merania a regulácie v 10-minútovom intervale od 17. 9. 2012. Rovnako sa od 17. 9. 2012 v hodinových intervaloch zaznamenáva exteriérová teplota a v 10-minútových intervaloch teplota prívodnej vykurovacej vody, a to v prípade všetkých štyroch čerpadlových skupín v závislosti od orientácie na svetové strany.
Meranie teplôt jednotlivých vetiev stropného vykurovania
Keďže je budova z hľadiska svetových strán rozdelená na štyri vykurovacie vetvy po celej výške, zaznamenali sa teploty na prívodnom potrubí z každej vetvy stropného vykurovania a vzájomne sa na základe vonkajšej teploty porovnali. Namerané hodnoty sú znázornené v grafoch (obr. 8 až 11).
Obr. 8 Priebehy nameraných teplôt na severovýchodnej (SV) vetve vykurovania (exteriérová teplota a teplota vykurovacej vody privádzanej k stropným panelom v SV vykurovacej vetve)
Obr. 9 Priebehy nameraných teplôt na juhovýchodnej (JV) vetve vykurovania (exteriérová teplota a teplota vykurovacej vody privádzanej k stropným panelom v JV vykurovacej vetve)
Obr. 10 Priebehy nameraných teplôt na severozápadnej (SZ) vetve vykurovania (exteriérová teplota a teplota vykurovacej vody privádzanej k stropným panelom v SZ vykurovacej vetve)
Obr. 11 Priebehy nameraných teplôt na juhozápadnej (JZ) vetve vykurovania (exteriérová teplota a teplota vykurovacej vody privádzanej k stropným panelom v JZ vykurovacej vetve)
Vyhodnotenie údajov nameraných v kancelárii na 3. NP
Na obr. 12 sú uvedené teploty teplonosného média, exteriérovej teploty, operatívnej a povrchovej teploty sálavých panelov v juhozápadnej vykurovacej vetve a v kancelárii na 3. NP.
Obr. 12 Priebehy nameraných teplôt vzduchu a povrchovej teploty panelov v JZ kancelárii na 3. NP
Záver
Nízkoteplotné vykurovanie je komfortný spôsob vykurovania budov s celozasklenými fasádami. Merania sa vykonali počas zimných podmienok typických pre Bratislavu, teda pri exteriérovej teplote pohybujúcej sa okolo 0 °C. Napriek tomu sa teplota vnútorného vzduchu vo všetkých prípadoch pohybovala v rozpätí požadovanom normami, dokonca sa dá povedať, že výkon vykurovania by sa dal znížiť. Rovnaké výsledky naznačuje aj operatívna teplota, ktorá je pri sálavom spôsobe vykurovania najdôležitejším parametrom. Takmer vo všetkých kanceláriách bolo mierne teplo. Vzhľadom na sedavý charakter administratívnej práce to neprekáža, práve naopak, väčšine ľudí takéto pracovné prostredie vyhovovalo.
Tento príspevok bol vypracovaný v rámci projektu VEGA 1/1052/11.
TEXT: Ing. Jozef Bugáň, prof. Ing. Dušan Petráš, PhD.
FOTO a OBRÁZKY: archív autorov, Dano Veselský
Ing. Jozef Bugáň je doktorandom na Katedre technických zariadení budov Stavebnej fakulty STU v Bratislave.
Prof. Ing. Dušan Petráš, PhD., pôsobí na Katedre technických zariadení budov Stavebnej fakulty STU v Bratislave.
Článok bol uverejnený v časopise Správa budov.
Literatúra
1. Petráš, D. a kol.: Teplovodné a elektrické podlahové vykurovanie. Bratislava: JAGA GROUP, 2004, s. 60 – 75.
2. Cihelka, J. a kol.: Vytápění, větrání a klimatizace, Praha: SNTL, 1985.
3. Olesen, B. – Petráš, D. – Babiak, J.: Low temperature heating and hight temperature cooling. In: Rehva quidebook, č. 7 Forssan: Rehva, 2007.
4. Bugáň, J. – Petráš, D.: Konštrukčné riešenia teplovodného podlahového vykurovania a ich aplikácie v budovách. Bratislava: Eurostav, 2011, roč. 17, č. 9, s. 50 – 53.






















