Viacnásobný energetický zdroj s OZE v Herbertove
V roku 1978 zakúpila Strojnícka fakulta ČVUT objekt bývalého vodného mlyna s pílou v juhočeskej dedinke Herbertov. Cieľom bolo vybudovať na základoch starého mlyna objekt, ktorý by slúžil na ubytovacie účely pre telovýchovné sústredenia študentov strojníckej fakulty. Vybudoval sa murovaný objekt výučbového a rekreačného strediska s kapacitou ubytovania pre 90 ľudí. Stredisko sa zásobuje teplom unikátne – bez produkcie akýchkoľvek emisií. Zdrojom tepelnej energie sú tepelné čerpadlá a solárne kolektory, zdrojom elektrickej energie je vodná turbína.
Objekty strediska sú nielen sebestačné, pokiaľ ide o spotrebu tepla na vykurovanie a prípravu teplej vody, ale nadbytok vyrobenej elektrickej energie sa dodáva do verejnej siete. Technické zariadenia využívajúce obnoviteľné zdroje energie prekročili napriek nevyhnutným rekonštrukciám počas svojej prevádzky návratnosť vložených investícií už niekoľkokrát. Okrem bežnej prevádzky stredisko využíva Ústav techniky prostredia Strojníckej fakulty ČVUT v Prahe na skúmanie využiteľnosti obnoviteľných zdrojov energie.Pôvodné riešenie energetického zásobovania
Zo stavebného hľadiska ide o bežnú stavbu. Objekt sa postavil z dierovaných tehál s hrúbkou 400 mm, obvodové konštrukcie v podkroví sú z pórobetónových tvárnic s hrúbkou 250 mm. Podkrovné konštrukcie sú izolované penovým polystyrénom (50 mm) a minerálnou vlnou (20 mm). Použili sa zdvojené okná s drevenými rámami. Stavebné konštrukcie tak zodpovedajú času svojho vzniku a zatiaľ sa neizolovali žiadnym spôsobom. Tepelná strata stavby sa pre miestne teplotné podmienky (výpočtová vonkajšia teplota –18 °C) stanovila na 145 kW.
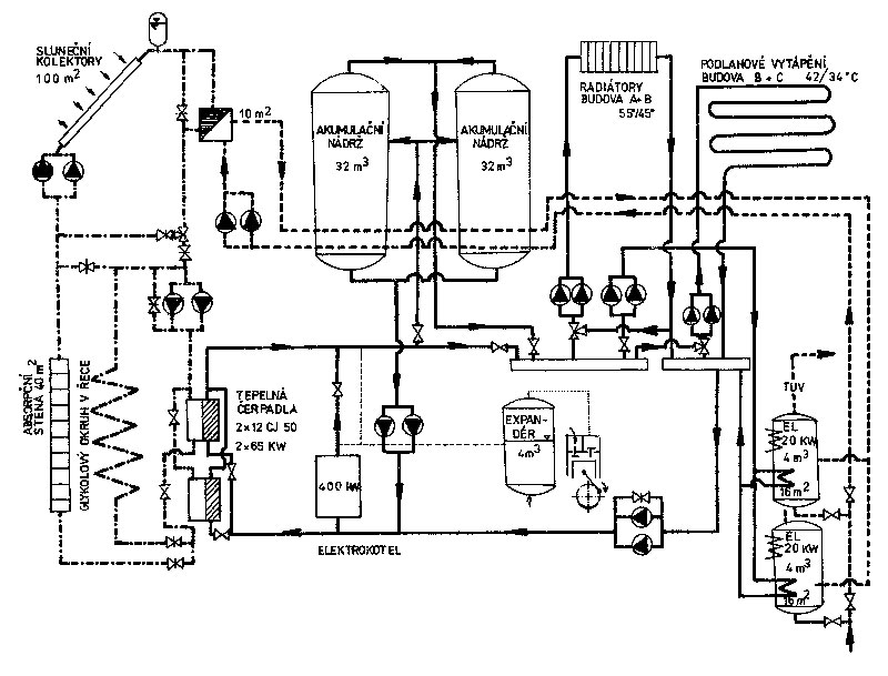
Po celom rade uvažovaných koncepcií zásobovania strediska teplom, vyhotovil doc. Brož v roku 1981 projekt nízkoteplotnej vykurovacej sústavy s teplotným spádom 55/45 °C. Projekt vznikol s cieľom zmenšiť akumulátory tepla, ktoré mali objem 64 m3 a nabíjal ich elektrický odporový kotol ČKD Dukla s výkonom 396 kW. Regulácia vykurovania bola centrálne ekvitermná. Energetická bilancia plne elektrifikovaného zdroja kryjúceho všetky potreby z elektrickej siete sa stanovila na 480 až 525 MWh/r (vykurovanie, v závislosti od klimatických podmienok), 90 MWh/r (príprava teplej vody pri 65 % obsadení) a 85 MWh/r (osvetlenie, varenie a pomocné prevádzky, napr. čistička, dielňa). Celková potreba elektrickej energie by sa pohybovala medzi 655 až 700 MWh ročne. V roku 1982 by táto spotreba pre prevádzkovateľa predstavovala ročný náklad okolo 0,5 mil. Kčs. Karel Brož predpokladal, že s použitím obnoviteľných zdrojov sa podarí odber zo siete znížiť najmenej o polovicu.
Obr. 2 Schéma pôvodného riešenia viacnásobného energetického zdroja (1982)
Projekt využitia obnoviteľných zdrojov energie nahrádzal elektroakumulačné teplovodné vykurovanie dvoma tepelnými čerpadlami. V čase realizácie (1982) sa však vo vtedajšej ČSSR tepelné čerpadlá s výkonom 60 kW nevyrábali. V ČKD Choceň sa na účely inštalácie v Herbertove ako tepelné čerpadlá využili dve chladiace zariadenia typu voda – voda (chladiče vody 12 CJ 50 a CJ 70, prestavenie ističov tlaku) s tepelným výkonom 60 kW, s kompresormi BWW 411 s príkonom motora 18,5 kW (obr. 3). Tepelné čerpadlá sa určili na prečerpávanie tepla z rieky cez výmenník s nemrznúcou zmesou (obr. 4) a alternatívne tiež zo sústavy solárnych kolektorov a absorpčnej steny.
![]() |
![]() |
![]() |
| Obr. 3 Pôvodné tepelné čerpadlá z ČKD Choceň | Obr. 4 Výmenník tepla umiestnený v riečnom náhone | Obr. 5 Časť absorpčnej steny |
Absorpčná stena (obr. 5) s celkovou plochou 40 m2 využívala energiu slnečného žiarenia a tepla okolitého vzduchu ako nízkopotenciálny zdroj energie pre primárny okruh tepelných čerpadiel. Najmä v prechodnom období (jar, jeseň) bolo jej využitie energeticky výhodnejšie ako využitie chladnej vody v náhone. Pri dostavbe turbínovej haly v rámci rekonštrukcie v roku 1994 sa však musela odstrániť (novou prístavbou sa celkom zatienila) a od tých čias v systéme nie je.

Použité solárne kolektory boli predmetom vývoja doc. Broža na katedre techniky prostredia koncom 70. rokov [1]. Ide o typ mierne koncentrujúceho solárneho kolektora s optimalizovaným Winstonovým zrkadlovým koncentrátorom slnečného žiarenia. Maximálny okamžitý výkon kolektorov je asi 40 kW s ročnou dodávkou tepla 36 až 40 MWh. Kolektory slúžia prednostne na prípravu teplej vody. Pokiaľ je však teplota teplonosnej látky po ochladení vo výmenníku prípravy teplej vody teplejšia ako teplonosná látka z náhonu do tepelných čerpadiel (TČ), možno zmiešavacou armatúrou prepojiť okruh kolektorov a primárny okruh tepelných čerpadiel a zvýšiť tak teplotu na vstupe do TČ. Tým možno zvýšiť vykurovací faktor tepelných čerpadiel a zlepšiť energetickú bilanciu zdroja.
Významným energetickým zdrojom bola od roku 1982 vodná turbína s výkonom 40 až 45 kW (pri optimálnom prietoku), využívajúca nový mlynský náhon so spádom 2,8 m. Vysoká škola turbínu získala z majetku jedného poľnohospodárskeho družstva a v dielňach ČVUT sa vykonala jej generálna oprava. Turbína sa po vybavení regulátorom a generátorom nainštalovala a ročne vyrobila 220 až 300 MWh elektrickej energie. Pretože spotreba elektrickej energie sa pohybovala okolo 260 MWh, v niektorých rokoch bol k dispozícii nadbytok elektrickej energie, ktorý sa dodával do siete a v niektorých rokoch, naopak, nedostatok. Vodná turbína sa umiestnila v plechovom objekte nad náhonom (obr. 7). Ako záložný zdroj fungoval spomenutý elektrický kotol s výkonom 396 kW s akumulačnými zásobníkmi s objemom 2 × 32 m3.

Priemerná výroba elektrickej energie v MVE bola v tomto období 290 MWh/r. Z bilancie vyplýva priemerný nadbytok elektrickej energie 32 MWh/r. Tento nadbytok neznamenal, že by prevádzkové náklady na zdroj boli nulové, pretože cena elektriny zo siete odoberanej bola vyššia ako energie do siete dodávanej (vykupovanej) a v zime bol elektriny mierny nedostatok, zatiaľ čo v lete bol nadbytok. Avšak v porovnaní s prevádzkou spotrebičov iba na elektrickú sieť dosahovali úspory takmer 0,5 mil. Kčs/r. Jednoduchý čas návratnosti celého zdroja sa stanovil na 1,9 roku aj pri zahrnutí výstavby nového náhonu pre MVE.
Súčasný stav po rekonštrukciách

V roku 1995 sa na jednom z tepelných čerpadiel vykonala náhrada pôvodného problematického chladiaceho média R12 za prijateľnejšie, ekologicky menej škodlivé chladivo R 134a. Druhé tepelné čerpadlo bolo už na rekonštrukciu nevhodné pre svoj horší stav a celkový prevádzkový čas 70 000 hodín, čiže sa demontovalo a nahradilo novým hermetickým strojom IVT Energy radu 8000 s tepelným výkonom 50 kW. Absorpčná stena, ktorá sa prevádzkovo veľmi osvedčila ako zdroj nízkopotenciálnej energie, musela ustúpiť prístavbe novej turbínovej haly, ktorá ju z 80 % zatienila.
Na základe rozboru viac ako 10-ročnej prevádzky sa zistilo, že elektrický kotol s výkonom 396 kW sa využil iba niekoľko hodín, a to iba na čiastočný výkon v prípadoch, keď na mieste poklesla teplota vzduchu na –20 °C a menej a to počas aspoň dvoch dní. Vzhľadom na skutočnosť, že za inštalovaný výkon elektrokotla sa platila vysoká pevná sadzba, sa kotol demontoval a odpredal.
Nainštalovali sa dva náhradné elektrokotly, každý s výkonom 25 kW (obr. 9). Tým zanikol dôvod na udržiavanie akumulátorov s celkovým objemom 64 m3, pretože na solárne kolektory postačuje akumulácia 8 m3 vo dvoch stojatých ohrievačoch TV. Veľké akumulátory sa demontovali a v ich priestore sa teraz nachádza garáž. Na prípravu teplej vody slúžili ohrievače vybavené dvoma súpravami elektrických odporových telies 3 × 3 kW.

V rámci rekonštrukcie sa odstránili všetky potrubné rozvody vrátane regulačných a uzatváracích armatúr, obehových čerpadiel, oboch akumulačných nádob na prípravu teplej vody a vzdušník s kompresorom v strojovni. Všetky rozvody sa nahradili novými a zabezpečili sa tepelnou izoláciou. Do kompletnej rekonštrukcie sa zahrnula aj výmena všetkých regulačných armatúr. Vzhľadom na to, že aj regulačný systém bol už výrazne zastaraný a nespĺňal základné požiadavky na moderný riadiaci systém takéhoto zdroja, rozhodlo sa o kompletnej rekonštrukcii systému merania a regulácie (MaR), vrátane kompletného monitorovania zdroja tepla.
V súčasnosti sa používa modulárny systém s možnosťou ľubovoľného rozšírenia meracích bodov [7]. Umožňuje sa aj diaľková správa a kontrola zdroja tepla vizualizáciou v PC, ktorý sa nachádza v kancelárii správcu objektu.
Monitorovací systém každé dve minúty archivuje 96 výstupov (teploty, prietoky, logické stavy zariadenia a pod.) z ktorých možno energetickú bilanciu sledovaných systémov vyhodnotiť nasledovne:
- meranie množstva dopadajúcej slnečnej energie (spolu s monitorovaním ďalších meteorologických dát – vonkajšia teplota, relatívna vlhkosť vonkajšieho vzduchu a iné),
- meranie množstva tepla zachyteného kolektormi slnečného žiarenia,
- stanovenie krivky účinnosti kolektorov slnečného žiarenia (okamžitá, sezónna, ročná),
- meranie energie dodanej tepelnými čerpadlami,
- meranie spotreby energie na pohon tepelných čerpadiel,
- stanovenie vykurovacieho faktora tepelných čerpadiel (okamžitého, sezónneho, ročného),
- meranie spotreby TV a energie spotrebovanej na jej prípravu,
- meranie využitia špičkových elektrických kotlov.

Navyše je zdroj pod neustálou kontrolou a prípadné zhoršovanie prevádzky jednotlivých súčastí by malo byť včas zachytené. Z výsledkov monitorovaní vyplývajú veľmi dobré prevádzkové charakteristiky viacnásobného zdroja. V roku 2005 predstavovala celková ročná výroba elektrickej energie vodnou elektrárňou 810 MWh, zatiaľ čo celková spotreba elektrickej energie na osvetlenie, pohony TČ a čistiarne odpadovej vody, varenie a dohrev teplej vody bola vďaka obnoviteľným zdrojom energie iba 295 MWh. Nadbytok elektrickej energie, ktorý sa predal do verejnej siete pre ostatných spotrebiteľov, bol 515 MWh.
Návrh projektu sebestačného zásobovania rekreačného a výukového strediska energiami a neskorších rekonštrukcií je prácou doc. Karla Broža, ktorý svoje dielo ani po rokoch neopustil a stále sa k nemu vracal. Navrhoval ďalšie možnosti využitia energetického zdroja na výučbové a výskumné účely, monitorovanie, vyhodnocovanie a publikovanie ako jednu z najdôležitejších ciest propagácie využitia obnoviteľných zdrojov energie.
Obr. 12 Schéma vizualizácie energetického zdroja dostupná na webových stránkach ČVUT [7]
Záver
Viacnásobný energetický zdroj vo výučbovom stredisku v Herbertove je nielen jednou z prvých lastovičiek využitia obnoviteľných zdrojov energie v bývalom Československu, ale vo vtedajšom európskom kontexte išlo o ojedinelé koncepčné riešenie navzájom previazaných zdrojov. Pre využitie vtedy prakticky neznámych tepelných čerpadiel ho pri návštevách výukového strediska obdivovala široká odborná verejnosť aj odborníci z celej Európy (ktorí tepelné čerpadlá, využité v tomto prípade na bežné vykurovanie objektu, poznali skôr z laboratórnych testov).
O Herbertove možno slovami doc. Broža povedať, že „nejde o objekt energeticky úsporný, ale o energeticky výhodný“. Aj keď objekt z dnešného pohľadu nespĺňa parametre z hľadiska energetickej náročnosti, aj tak sa naďalej radí medzi ojedinelé bezemisné energeticky a ekonomicky plusové inštalácie v Európe.
Ing. Tomáš Matuška, PhD., Ing. Bořivoj Šourek
Autori pôsobia v Ústave techniky prostredia Strojníckej fakulty ČVUT v Prahe.
Recenzovala: doc. Ing. Otília Lulkovičová, PhD.
Foto a obrázky: archív autorov
Literatúra
1. Brož, K., Haškovec, L.: Optimalizovaný vývoj Winstonova kolektoru slunečního záření. In: Zdravotní technika a vzduchotechnika, roč. 1981, č. 2, s. 89 – 104.
2. Brož, K.: Vícenásobný energetický zdroj ČVUT – FS v Herbertově, 16 let provozu. In: Sborník Obnovitelné zdroje energie. Praha: ČENES – Česká energetická společnost, 1998, s. 143 – 147.
3. Broz, K.: A Multiple Energy Source for Heating. In: Proceedings of Regional Consultations RIO + 5 World Congress on Sustainable Development. Tallinn (Estonia), January 25 – 27, 1997. 9 ps.
4. Bila, J., Broz, K., Jirovsky, V., Rodic, H.: Monitoring System for Distributed Energy and Heat Complex. In: 5th World Congress ,,Building Energy Simulation BS’97 in Prague“ Proceedings, CVTU Prague, 1997. Part II, pp. 237 – 243.
5. GA ČR 101/95/0703 „Ověření přechodu na nové, ekologicky přijatelné teplonosné látky v oboru strojního chlazení a přečerpávání tepla v ČR“, 1995 – 1997 (řešitel doc. Brož).
6. Zálešák, M.: Zpráva o energetickém auditu. Školicí středisko ČVUT v Praze, Fakulta strojní, Horní Mlýn 15, 382 73 Vyšší Brod – Herbertov, červen 2002.
7. Monitorovací systém centra alternativních zdrojů energie. On-line monitoring přístupný z http://pck338-48.feld.cvut.cz/herbertov/vizualizace.php.
Článok bol uverejnený v časopise TZB HAUSTECHNIK.
















