Späť na článok
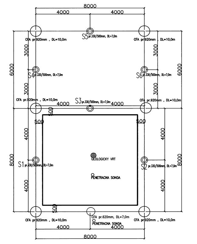
Pilóty Screwsol pri zakladaní stavieb
9 / 13
05 hulla, kmet big image